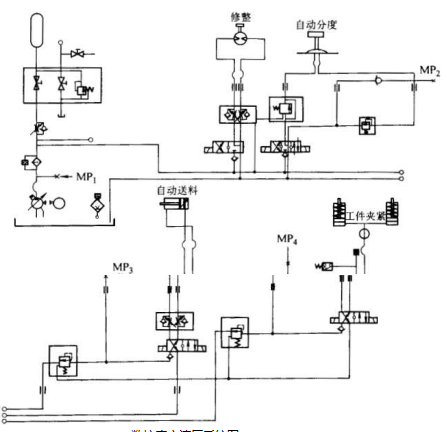
液压与气动技术在磨床厂家制造的磨床,工具磨床,精密磨床,平面磨床和数控磨床行业中是比较新的技术,现代液压、气动 设备只用一些简单的元件就能很经济地将机械能转化成液压能。这种 流体的能量能比较容易地实现方向、速度和力的控制,因此液压传动 系统被广泛应用到磨床厂家制造的磨床,工具磨床,精密磨床,平面磨床和数控磨床主轴夹紧、主轴轴承润滑、回转工作台、 自动换刀装置、工件夹紧装置、自动修整装置等结构。磨床厂家制造的磨床,工具磨床,精密磨床,平面磨床和数控磨床液压系统图如下图所示。

磨床厂家制造的磨床,工具磨床,精密磨床,平面磨床和数控磨床 液压系统图