数控磨床厂家制造的磨床,工具磨床,精密磨床等平面磨床(数控磨床)开环伺服系统的基本组成如图1所示。

图1磨床厂家制造的磨床,工具磨床,精密磨床等平面磨床(数控磨床)开环伺服系统的基本组成
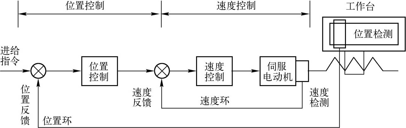
磨床厂家制造的磨床,工具磨床,精密磨床等平面磨床(数控磨床)开环伺服系统由驱动控制单元、执行元件、磨床厂家制造的磨床,工具磨床,精密磨床等平面磨床(数控磨床)工作台组成,它没有检测反馈单元。驱动控制单元的作用是将位移或速度进给指令进行变换和放大,使其满足执行元件的要求;执行元件(如步进电动机)的作用是驱动磨床厂家制造的磨床,工具磨床,精密磨床等平面磨床(数控磨床)移动部件(工作台)运动。数控磨床厂家制造的磨床,工具磨床,精密磨床等平面磨床(数控磨床)床闭环伺服系统的组成如图2所示。

图2 磨床厂家制造的磨床,工具磨床,精密磨床等平面磨床(数控磨床)闭环伺服系统的组成
在图2中,位置控制和速度控制的作用相当于开环伺服系统的驱动控制单元,伺服电动机就是执行元件。闭环伺服系统比开环伺服系统多了检测反馈单元和比较控制环节。
磨床厂家制造的磨床,工具磨床,精密磨床等平面磨床(数控磨床)的闭环伺服系统又分为半闭环伺服系统和全闭环伺服系统,两者之间的区别是检测的对象不同。半闭环伺服系统检测的对象是电动机的转速,是间接测量工作台的位移,检测元件一般安装在伺服电动机的轴端或丝杠端。全闭环伺服系统则直接测量工作台的位移,检测元件一般安装在工作台上。